מועדון פיאט ישראל  

חזור   מועדון פיאט ישראל > פורום טכני > בראבו - טכני
עקוב אחרינו ב-RSS

בראבו - טכני טכני - דגמי בראבו בלבד.

גלריה
תמונות מהגלריה
לחץ על התמונה בשביל גרסא גדולה יותר

שם:  
צפיות: 
גודל:   

ה-Evo החדשה שלי
לחץ על התמונה בשביל גרסא גדולה יותר

שם:  
צפיות: 
גודל:   

פלסטלינה+ווקס לכבוד הגשם
לחץ על התמונה בשביל גרסא גדולה יותר

שם:  
צפיות: 
גודל:   

punto sx75 אחרי הרבה השקעה
לחץ על התמונה בשביל גרסא גדולה יותר

שם:  
צפיות: 
גודל:   

אחרי ווקס ראשון !!!
לחץ על התמונה בשביל גרסא גדולה יותר

שם:  
צפיות: 
גודל:   

הפונטו החדשה שלי


מודעות שרות
shimshon
ofer katzav ad


מועדון פיאט בפייסבוק


תגובה
 
כלי נושא הצג מצבים
ישן 29-12-09, 01:49   #1
naorvaknin
Junior Member
 
תאריך הצטרפות: Dec 2009
מיקום: באר שבע
הגלגלים שלי: bravo
הודעות: 27
אם אפשר איור של חיבורי וונטה

?
הרצתי חיפוש ולא מצאתי.

בראבו 1.4 98
naorvaknin מנותק  
הגב עם ציטוט
ישן 29-12-09, 08:38   #2
Lexxxa
Senior Member
 
האווטאר של Lexxxa
 
תאריך הצטרפות: May 2009
מיקום: פ"ת
הגלגלים שלי: VW GOLF 2.0 Manual
הודעות: 1,562
נאור, בפעם ה100, עם נגד או בלי נגד?
Lexxxa מנותק   הגב עם ציטוט
ישן 29-12-09, 21:58   #3
naorvaknin
Junior Member
 
תאריך הצטרפות: Dec 2009
מיקום: באר שבע
הגלגלים שלי: bravo
הודעות: 27
עם נגד
naorvaknin מנותק   הגב עם ציטוט
ישן 29-12-09, 22:13   #4
Lexxxa
Senior Member
 
האווטאר של Lexxxa
 
תאריך הצטרפות: May 2009
מיקום: פ"ת
הגלגלים שלי: VW GOLF 2.0 Manual
הודעות: 1,562
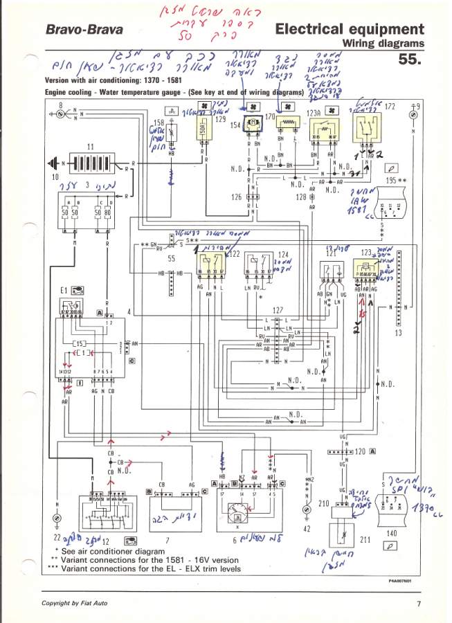
בבקשה. איורים של רפי לין ששלח לי לפני כמה חודשים. (תודה לרפי )

בנוסף אתה יכול למצוא מידע שיעזור לך בספרים טכנים של בראבו/ה בלינקים שפירסמתי פה.

http://www.fiatclub.co.il/forum/showthread.php?t=7887
סמלונים שצורפו
לחץ על התמונה בשביל גרסא גדולה יותר

שם:  Electric1.jpg
צפיות: 662
גודל:  87.5 KB  לחץ על התמונה בשביל גרסא גדולה יותר

שם:  Electric2.jpg
צפיות: 598
גודל:  88.2 KB  

נערך לאחרונה על ידי Lexxxa : 05-01-10 ב 01:16.
Lexxxa מנותק   הגב עם ציטוט
ישן 30-12-09, 16:29   #5
naorvaknin
Junior Member
 
תאריך הצטרפות: Dec 2009
מיקום: באר שבע
הגלגלים שלי: bravo
הודעות: 27
תודה ***
naorvaknin מנותק   הגב עם ציטוט
ישן 04-01-10, 23:06   #6
naorvaknin
Junior Member
 
תאריך הצטרפות: Dec 2009
מיקום: באר שבע
הגלגלים שלי: bravo
הודעות: 27
הלכתי לחשמל רכב וחיברו לי את הוונטה והכל היה בסדר גמור. ליפני יומיים שמתי לב שהוונטה התחילה לעבוד קבוע עם הסוויץ',
הקו של החום מנוע לא עובר את הפס השלישי.

דרך אגב לא נגעתי בחיבורים של הוונטה מאז שהחשמל רכב הרכיב לי אותה.

( המוסך שעשיתי אצלו נמצא במרכז ואני מהדרום )

מה יכולה להיות הבעייה?


עוד משהו:
היום ניתקתי את שתי הצינורות שיוצאים מהקיר אש של הרדיאטור חימום כי הוא נוזל לי ולא גישרתי ביניהם ועכשיו ראיתי פה בפורום ראיתי שצריך לעשות גישור?
מה הנזק שיכול להיגרם. ( נסעתי עם האוטו 200K מאז שחתחתי את הצינורות )

תודה רבה

נערך לאחרונה על ידי naorvaknin : 04-01-10 ב 23:25.
naorvaknin מנותק   הגב עם ציטוט
ישן 05-01-10, 01:53   #7
Lexxxa
Senior Member
 
האווטאר של Lexxxa
 
תאריך הצטרפות: May 2009
מיקום: פ"ת
הגלגלים שלי: VW GOLF 2.0 Manual
הודעות: 1,562
רק ה' יודע מה הם עשו לך.

מהירות 1 :

באיורים מצוייר הכל, (+) קבוע מהמצבר דרך נתיך מאוורר (50A) למאוורר עצמו.

(-) מגיע מגוף הרכב לאלמנט רדיאטור (חיישן שיושב ברדיאטור עם 2 מהירויות), ומשם אחרי שטמפ' הנוזל ברדיאטור מגיע ל87 מעלות נסגר מעגל בין פין כניסת (-) של האלמנט לפין מהירות 1,
וה (-) ממשיך לכיוון הנגד, מהנגד חיבור ישיר למאוורר. בנוסף יש עוד פיקוד של (-) מכיוון ממסר מהירות 1 לכיוון הנגד.

מהירות 2 :

(+) קבוע מהמצבר דרך נתיך מאוורר (50A) למאוורר עצמו.

(-) מגיע מגוף הרכב לאלמנט רדיאטור (חיישן שיושב ברדיאטור עם 2 מהירויות), ומשם אחרי שטמפ' הנוזל ברדיאטור מגיע ל92 מעלות נסגר מעגל בין פין כניסת (-) של האלמנט לפין מהירות 2,
וה (-) ממשיך לכיוון ממסר מאוורר רדיאטור מהירות 2. מהממסר חיבור ישיר למאוורר.
בנוסף יש עוד פיקוד של (-) מכיוון ממסר שמספרו באיור "123" לכיוון ממסר מאוורר רדיאטור מהירות 2.

לגבי הצינורות, לא הבנתי אותך.
פשוט ניתקת את 2 הצינורות מקיר אש וזהו ?
לא נזל לך נוזל קירור ?

יש לך 2 יציאות מקיר אש, 1 זה כניסה לנוזל קירור חם בשביל לחמם את הרדיאטור הפנימי ויציאה 2 זה יציאה לאותו נוזל קירור חזרה למערכת. אני מקווה שאתה יודע שמע' קירור זה נוזל שמסתובב ע"י משבאת מים בכל מע' קירור. אז אם הנוזל יוצא מצינור 1 לרדיאטור פנימי הוא גם צריך לחזור דרך הצינור השני, ובשביל זה מגשרים בינהם.

אם ניתקת את 2 הצינורות האלה ולא גישרת כל הנוזל קירור ישפך לך תוך 5 דקות, טמפ' תעלה לאזור האדום ואופה! יש לך עוד תקלה לתקן שהיא ראש מנוע!

שאלת פה בפורום הרבה שאלות על אותו דבר!
יותר מפורט מהתשובה הזאת ??? לא יודע מה להגיד.

אין לך חוש או רקע טכני ? סע למוסך מורשה שיסדרו לך את כל התקלות שלך.
עזוב את החשמלאים השכונתיים האלה.
Lexxxa מנותק   הגב עם ציטוט
תגובה



חוקי פרסום הודעות
You may not post new threads
You may not post replies
You may not post attachments
You may not edit your posts

BB code is פועל
סמיילים הם פועל
[IMG] הקוד הוא פועל
קוד HTML הוא כבוי
עבור לפורום

נושאים דומים
נושא מתחיל הנושא פורום תגובות ההודעה האחרונה
האם וונטה של בראבו 1.6 מתאימה ל- 1.4 ? naorvaknin בראבו - טכני 5 22-12-09 19:41
חום מנוע יציב על חצי-ללא וונטה? yaniv hgt פונטו - טכני 3 22-06-08 10:37
וונטה אונו פייר פורום הגראז' 3 20-05-07 16:14
למכירה רדיאטור קרור+וונטה למזגן לפיאט אונו מכירה 1 06-01-07 22:10
רפי לין בטור ייעוץ טכני -היום בלוח הרכב של ידיעות פיאט כללי 5 28-08-06 16:53


כל הזמנים קבועים כ GMT +3. השעה כרגע היא 00:32.


Powered by vBulletin® Version 3.7.3
Copyright ©2000 - 2026, Jelsoft Enterprises Ltd.
FIAT CLUB ISRAEL ©

פיאט מוסכים ושרותי רכב פורום טכני לרכב
אתר רכב הכולל פורום רכב, שימושון רכב, אינדקס מוסכים לחיפוש מוסך ועוד