צפה בהודעה יחידה
ישן 03-06-12, 00:06   #20
mechtech
Senior Member
 
האווטאר של mechtech
 
תאריך הצטרפות: Dec 2011
מיקום: בת-ים
הגלגלים שלי: פונטו S60
הודעות: 276
מס' כיוונים כדי לעלות על הבעיה
-----------------------
לפני הכל, בדוק רציפות בין שני המגעים שבכל נתיך בעזרת הרב-מודד, בדוק את הנתיכים F12 ו- F13 שבתיבת הנתיכים בתוך הרכב ובנוסף בדוק גם את הנתיכים F14 ו- F15 שבתא המנוע.
ודא שהנורה מתאימה מבחינת מתח (V) והספק (W).

יכול להיות שנוצר מפל מתח על מע' התאורה עקב הוספת צרכן כלשהו על קו המערכת או שקיימת קורוזייה או מגע לקוי וזה גורם להתנגדות בקו ולנפילת מתח.

האם ביצעו ברכב התקנה של קיט כלשהו , נורות Xenon, HID, פנסי ערפל? האם חיברו חוטים לצמות של הפנסים או שביצעו חיווט של צרכן כלשהו למע' החשמל ברכב?
מתי ואיך התחילה הבעיה? איזו נורה לא דולקת?
ודא שאין קורוזיה, ובדוק את מגעי חוט ההארקה של התאורה, זה המגיע אל קונקטור נורת אור הדרך שלא נדלקת. בדוק חיבור ההארקה בכנף שמאל בתא המנוע.
ודא שאין קורוזיה ונקה היטב עם מברשת או נייר לטש וספרי מגעים את המגעים בשקע הנורה והדק אותם מעט עם מברג דק. התז ספריי אל שקע הפיוז של נורות אור הדרך והמעבר.
הוצא את הממסר (Relay) מתיבת הנתיכים שבתא המנוע, התז ספריי ונקה את המגעים. אולי הממסר נדפק ואינו עומד בזרם הנדרש לנורות.
האם ביצעת את הבדיקה גם כשהרכב מונע?
האם כאשר מדדת מתח בשקע, הנורה היתה מורכבת? תנסה למדוד מתח ללא נורה ע"מ לוודא האם קיים מפל מתח?
תבצע מדידת מתח בין הפלוס בשקע הנורה אל המינוס במצבר כדי לודא שיש/אין לך ההארקה טובה בשקע הנורה.
תנסה לתת ההארקה עם חוט מהמינוס במצבר אל המינוס בנורה, כשהיא מחוברת אל השקע.

* בגלל שהבעיה בפנס אחד ולא בשניהם, יש סיכוי שההארקה אל הפנס התקול לא מספיק טובה, אבל יש הרבה כיוונים אחרים..

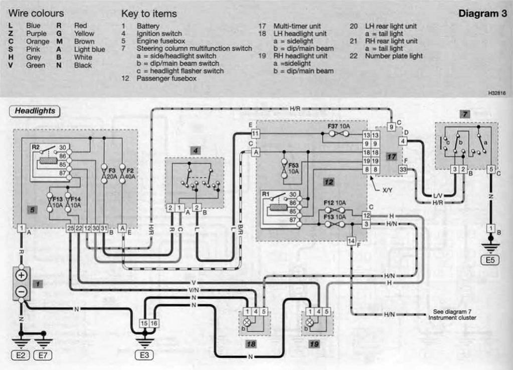
צירפתי תרשים של מע' החשמל של הפנסים הקדמיים
--------------------------------------
תיבת הנתיכים בתוך הרכב, מלבן ימני מס' 12.
תיבת הנתיכים בתא המנוע, מלבן שמאלי מס' 5 (לשים לב! יש טעות בהדפסה- פיוז F13 במלבן השמאלי (מס' 5) אמור להיות פיוז F15 ולא F13).
נורת חזית שמאלית מס' 18 בתרשים, מחוברת עם חוט שחור (מינוס), חוט ירוק/שחור (אור דרך, נתיך F15 בתא מנוע 10A) וחוט אפור/שחור (נתיך F13 אור מעבר, נתיך בתוך הרכב 10A).
נורת חזית ימנית מס' 19 בתרשים, מחוברת עם חוט שחור (מינוס), חוט ירוק (אור דרך, נתיך F14 בתא מנוע 10A) וחוט אפור (נתיך F12 אור מעבר, נתיך בתוך הרכב 10A).
R1 ו- R2 הם הממסרים (Relay).

תרשים מע' החשמל של הפנסים הקדמיים
לחץ על התמונה בשביל גרסא גדולה יותר

שם:  headlight_wiring.jpg
צפיות: 3711
גודל:  102.7 KB

כדי לדעת מהו כל נתיך הנה תרשים של רשימת הנתיכים.
לחץ על התמונה בשביל גרסא גדולה יותר

שם:  fuse_list.jpg
צפיות: 3895
גודל:  121.4 KB

תיבת הנתיכים בתוך הרכב, סובבתי את התמונה כדי שתתאים לתרשים שצירפתי (נתיך F12 אור מעבר ימני. נתיך F13 אור מעבר שמאלי).
לחץ על התמונה בשביל גרסא גדולה יותר

שם:  pass_fuse.jpg
צפיות: 4052
גודל:  118.9 KB

תיבת הנתיכים בתא המנוע (נתיך F14 אור דרך ימני. נתיך F15 אור דרך שמאלי).
לחץ על התמונה בשביל גרסא גדולה יותר

שם:  engine_fuse.jpg
צפיות: 4957
גודל:  117.7 KB

נערך לאחרונה על ידי mechtech : 03-06-12 ב 00:09.
mechtech מנותק   הגב עם ציטוט