מועדון פיאט ישראל  

חזור   מועדון פיאט ישראל > פורום טכני > אונו - טכני
עקוב אחרינו ב-RSS

אונו - טכני טכני - דגמי אונו בלבד.

גלריה
תמונות מהגלריה
לחץ על התמונה בשביל גרסא גדולה יותר

שם:  
צפיות: 
גודל:   

החלפת נורות באוטו!
לחץ על התמונה בשביל גרסא גדולה יותר

שם:  
צפיות: 
גודל:   

למכירה בראבו טורבו 2011
לחץ על התמונה בשביל גרסא גדולה יותר

שם:  
צפיות: 
גודל:   

יום מסלול לרכבים קלסיים
לחץ על התמונה בשביל גרסא גדולה יותר

שם:  
צפיות: 
גודל:   

הפונטו החדשה שלי
לחץ על התמונה בשביל גרסא גדולה יותר

שם:  
צפיות: 
גודל:   

כמה זויות להנצחת תוצאות הפוליש ווקס


מודעות שרות
shimshon
ofer katzav ad


מועדון פיאט בפייסבוק


תגובה
 
כלי נושא הצג מצבים
ישן 18-01-12, 16:03   #1
UNO TURBO 92
Senior Member
 
האווטאר של UNO TURBO 92
 
תאריך הצטרפות: Dec 2008
מיקום: שוהם
הגלגלים שלי: אונו טורבו
הודעות: 177
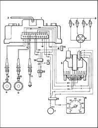
בעיית הצתה אונו טורבו

שלום לכולם

יש ברשותי פיאט אונו טורבו 92 סטנדרתית לחלוטין . למי שמכיר את הרכב יודע שעל ההצתה שולט מחשב שניקרא MICROFLAX
. לפני כמה ימים נסעתי עם הרכב {הרכב נוסע כול יום הוא לא עומד } לפתע בלי שום אזהרה באמצע נסיעה כבה הרכב . עצרתי בשלויים על מנת לאבחן את הבעיה עם הידע הבסיסי שיש לי שאת רובו למדתי כאן .לאחר כמה ניסיונות התנעה כושלים פתחתי מכסה מנוע בשיביל אולי להבחין בבעיה אולי איזה נתק של משהו . לאחר מספר דקות ההבחנה שלי הייתה כאזת .
1 משאבת דלק עובדת
2 שום דבר במנוע לא נותק
3 גיליתי שאין ניצוץ ברכב בגלל זה הוא לא מניע . אוקיי הלכתי לפי הסדר ובדקתי למה אין ניצוץ בדקתי כמה חיישנים . בסופו של דבר לאחר שהחלפתי מחשב הצתה הרכב הניע .גילינו את הבעיה בגלל שזה לא היה מחשב שלי החזרתי אותו לחבר שגם לו יש אונו טורבו והתחלתי לחפש מחשב . לאחר שבועיים קשים מצאתי מחשב . חיברתי כמו שצריך הכול הנעתי את הרכב הכול עבד כמו שצריך. כיביתי את הרכב ועלתי הביתה לישון . למחרת בבוקר {שזה היום } ירדתי לרכב על מנת לנסוע איתו לעבודה הרכב הניע מכה ראשונה חכיתי כמה 2 3 דקות והתחלתי בנסיעה . לאחר נסיעה של 10 קילומטר בלי שום התראה הרכב כבה שוב . ניסתי לתת כמה סטרטרים אבל לשב הוזמן גרר והרכב עומד בבית .

זהוא זה הסיפור אני לא יודע מה הבעיה של הרכב לא יודע מאפה להתחיל ואני חושש שזה שוב פעם המחשב אוו משהוא שגורם למחשב להפסיק להגיב .
סמלונים שצורפו
לחץ על התמונה בשביל גרסא גדולה יותר

שם:  1087.jpg
צפיות: 871
גודל:  120.5 KB  
UNO TURBO 92 מנותק  
הגב עם ציטוט
ישן 18-01-12, 16:14   #2
yair068
Senior Member
 
האווטאר של yair068
 
תאריך הצטרפות: Dec 2008
מיקום: ראשון לציון
הגלגלים שלי: פיאט פונטו
הודעות: 3,222
כנראה שיש לך קצר או שיש לך פיוז גדול שדופק לך את המחשב
החלף עוד פעם עם החבר ואם ידליק סימן שיש לך קצר שבמשך הזמן ידופק לך עוד מחשב
האם הרכב לאחר ההחלפה נסע עגול
תצטרך כנראה להתחבר לבודק תקלות ולראות מהיכן התקלה
אני הייתי הולך לבדוק את הכוילים שבדרך כלל עושים את הבעיה
בדוק גם בחושך אם יש בריחת ניצוץ או שתיגע ביד אם יש בריחה
היום היתה לי תקלה דומה היה סטרטר אך לא הניע ראיתי שמנורת המזרק לא פועלת ואין רעש של המשאבה ישר הלכתי לפיוז מע' הצתה הוצאתי תקין הפעלתי את המנוע פעל
כנראה לא בא לו להדלק ביום קר

נערך לאחרונה על ידי yair068 : 18-01-12 ב 16:18.
yair068 מנותק   הגב עם ציטוט
ישן 18-01-12, 16:20   #3
UNO TURBO 92
Senior Member
 
האווטאר של UNO TURBO 92
 
תאריך הצטרפות: Dec 2008
מיקום: שוהם
הגלגלים שלי: אונו טורבו
הודעות: 177
אצל מי אני יכול לבדוק עם סורק תקלות אפילו בחברה אין . תראה מישהו אמר לי תיזכר עם מישהוא נגע לך ברכב ואפה אולי זה יתן לנו כיוון . וניזכרתי שביום שזה קרה לי כיוונו לי את הקלצ' . עכשיו מחיפוש באינטרנט יש חיישן על הגיר שגם אחראי על ההצתה . אולי זה זה אני מחכה להגיע הביתה להתחיל לפרק לראות .
UNO TURBO 92 מנותק   הגב עם ציטוט
ישן 18-01-12, 16:26   #4
yair068
Senior Member
 
האווטאר של yair068
 
תאריך הצטרפות: Dec 2008
מיקום: ראשון לציון
הגלגלים שלי: פיאט פונטו
הודעות: 3,222
אפשר אצל אלי ודושי ליד בלומפילד בת"א
ויש את אייל נוימן ליד חצי חינם רשל"צ
yair068 מנותק   הגב עם ציטוט
ישן 18-01-12, 16:32   #5
UNO TURBO 92
Senior Member
 
האווטאר של UNO TURBO 92
 
תאריך הצטרפות: Dec 2008
מיקום: שוהם
הגלגלים שלי: אונו טורבו
הודעות: 177
עם אתה יכול אפשר בבקשה טלפון . ואינה משהו אולי זה יעזור .
סמלונים שצורפו
לחץ על התמונה בשביל גרסא גדולה יותר

שם:  imagesCAF9I187.jpg
צפיות: 816
גודל:  4.9 KB  לחץ על התמונה בשביל גרסא גדולה יותר

שם:  imagesCAOBSF66.jpg
צפיות: 854
גודל:  12.7 KB  לחץ על התמונה בשביל גרסא גדולה יותר

שם:  imagesCAIONZ2A.jpg
צפיות: 838
גודל:  10.1 KB  
UNO TURBO 92 מנותק   הגב עם ציטוט
ישן 18-01-12, 18:13   #6
רפי לין
בעל מקצוע
מנהל
 
האווטאר של רפי לין
 
תאריך הצטרפות: Oct 2007
מיקום: רמת השרון
הגלגלים שלי: בראבו גיר רובוטי, פנדה גיר ידני
הודעות: 6,357
התקלה באונו טורבו

במכוניתך יש מע' הצתה עם מחשב שאכן נקראת "מיקרופלקס" ומע' הזרקת דלק נפרדת שנקראת BOSCH JETRONIC LE2 כאשר יש גם קשר חשמלי בין 2 המערכות.
אכן פנה אל איל נוימן שנמצא כאן וכבר דיברתי איתו לגביך:
http://www.musach.co.il/details.asp?id=555
בהצלחה ובברכה - רפי לין
__________________
האתר לחיפוש מוסכים ושרותי רכב www.musach.co.il
פורום טכני לרכב www.musach.co.il/forum
פייסבוק http://www.facebook.com/profile.php?id=600554043

נערך לאחרונה על ידי רפי לין : 18-01-12 ב 22:07.
רפי לין מנותק   הגב עם ציטוט
ישן 18-01-12, 20:23   #7
yair068
Senior Member
 
האווטאר של yair068
 
תאריך הצטרפות: Dec 2008
מיקום: ראשון לציון
הגלגלים שלי: פיאט פונטו
הודעות: 3,222
כפי שרואים המערכת מורכבת ומקבלת נתונים מהרבה חיישנים
כמו שהצעתי לך לשני המכונים האלה מתקנים גם מחשבים
האם המנוע עובד עגול לאחר החלפת המחשב תן תשובה
האם הוחלפו חוטי הצתה לא אורגינליים גם הם יכולים לעשות בעיות
yair068 מנותק   הגב עם ציטוט
ישן 18-01-12, 20:39   #8
UNO TURBO 92
Senior Member
 
האווטאר של UNO TURBO 92
 
תאריך הצטרפות: Dec 2008
מיקום: שוהם
הגלגלים שלי: אונו טורבו
הודעות: 177
צטט:
במקור פורסם על ידי yair068 צפה בהודעה
כפי שרואים המערכת מורכבת ומקבלת נתונים מהרבה חיישנים
כמו שהצעתי לך לשני המכונים האלה מתקנים גם מחשבים
האם המנוע עובד עגול לאחר החלפת המחשב תן תשובה
האם הוחלפו חוטי הצתה לא אורגינליים גם הם יכולים לעשות בעיות
הרכב עובד עגול . ללא קירטועים וללא באק פייר .. גם בלחיצה בגדישה גבוהה הרכב נוסע מצויין
UNO TURBO 92 מנותק   הגב עם ציטוט
תגובה



חוקי פרסום הודעות
You may not post new threads
You may not post replies
You may not post attachments
You may not edit your posts

BB code is פועל
סמיילים הם פועל
[IMG] הקוד הוא פועל
קוד HTML הוא כבוי
עבור לפורום

נושאים דומים
נושא מתחיל הנושא פורום תגובות ההודעה האחרונה
בעיית הצתה באונו 70 מודל 95 אלי_100 אונו - טכני 5 31-07-11 13:48
מחפש אונו טורבו או פונטו טורבו מושבתות לחלקים Amit קניה 0 13-09-10 21:14
למכירה חלקים נדירים מאוד לפיאט אונו\אונו טורבו TOMY_GT מכירה 1 18-10-09 08:39
בעיית הצתה רצינית אני כבר מיואש! saar אונו - טכני 28 07-12-08 13:01
למכירה גיר וצריות של אונו טורבו , וו גרירה של אונו בזול מכירה 0 08-12-06 14:37


כל הזמנים קבועים כ GMT +3. השעה כרגע היא 02:43.


Powered by vBulletin® Version 3.7.3
Copyright ©2000 - 2026, Jelsoft Enterprises Ltd.
FIAT CLUB ISRAEL ©

פיאט מוסכים ושרותי רכב פורום טכני לרכב
אתר רכב הכולל פורום רכב, שימושון רכב, אינדקס מוסכים לחיפוש מוסך ועוד