מועדון פיאט ישראל

מועדון פיאט ישראל (http://www.fiatclub.co.il/forum/index.php)
-   פונטו - טכני (http://www.fiatclub.co.il/forum/forumdisplay.php?f=24)
-   -   בעיות בפנס קדמי, פונטו ספייס 2003 (http://www.fiatclub.co.il/forum/showthread.php?t=14869)

spice2003 25-05-12 10:47

בעיות בפנס קדמי, פונטו ספייס 2003
 
הי

יש לי בעיות בפנס קדמי שמאלי ברכב, יש שם איזור עם 2 נורות אחת מעל השניה, העליונה היא H7 והתחתונה היא נורה קטנה כזאת.
הH7 לא עובדת בכלל, והנורה קטנה היא נורא מעומעמת, קניתי 2 נורות חדשות, ועדין אחת לא עובדת והשניה מעומעמת, מה זה יכול להיות? האם זה יכול להיות קשור לפיוזים? יש פיוז לפנס שמאלי ופיוז לימני?

אין לי את הספר רכב ואני לא יודע את השרטוט של הפיוזים.

תודה רבה

TOMERZHR 25-05-12 11:32

תבדוק את פיוזים F12 F13 בתיבת הפיוזים בתא הנוסע בצד שמאל של הדשבורד!

spice2003 25-05-12 15:22

איפה יש קופסת פיוזים בצד של הנוסע? אני מכיר את הקופסא מתחת להגה.

TOMERZHR 25-05-12 15:23

לקופסה שמתחת להגה התכוונתי!

spice2003 25-05-12 15:25

אה אוקיי תודה רבה אני כבר בודק

TOMERZHR 25-05-12 15:30

עכשיו שמתי לב שהתכוונת לאור הגבוהה של הרכב, הפיוזים של הנורה הזו הם F14 F15 הם נמצאים בתיבת פיוזים מתחת למכסה מנוע צמוד למצבר מימין!

spice2003 25-05-12 15:42

התכוונתי גם לאור הגבוה וגם לנורה שמתחת לאור הגבוה, יש נורה קטנה כזאת שנכנסת לתוך צינור קטן שנכנס לתוך הפנס, והנורה הזאת היא מעומעמת למרות שהיא חדשה.

ואיך אני יודע מזה f14\15, הסתכלתי בקופסת פיוזים מחת להגה ואין שום אותיות.

spice2003 25-05-12 15:44

2 צירוף קובץ(ים)
גם צלמתי את הקופסא שמתחת להגה

TOMERZHR 25-05-12 15:44

אז אתה מתכוון לאור הגבוהה זה בבית פיוזים מתחת למכסה מנוע!
הם מצד ימין כשאתה עומד מול הרכב רשום עליהם 10A הן היחידות באותו צד שהן 10A הם באדום גם אם אני לא טועה!

spice2003 25-05-12 16:51

צטט:

במקור פורסם על ידי TOMERZHR (הודעה 109483)
אז אתה מתכוון לאור הגבוהה זה בבית פיוזים מתחת למכסה מנוע!
הם מצד ימין כשאתה עומד מול הרכב רשום עליהם 10A הן היחידות באותו צד שהן 10A הם באדום גם אם אני לא טועה!

פיוז אחד ניראה תקין והשני ניראה תקול, כרגע שתי הנורות לא עובדות, אני אחליף פיוזים ונקווה שזה יעזור

TOMERZHR 25-05-12 16:52

קשה לפספס פיוז תקול תסתכל במרכזו אם השן אינה שבורה או מכופפת, לרוב הוא גם נראה שרוף!

spice2003 25-05-12 17:11

צטט:

במקור פורסם על ידי TOMERZHR (הודעה 109487)
קשה לפספס פיוז תקול תסתכל במרכזו אם השן אינה שבורה או מכופפת, לרוב הוא גם נראה שרוף!

כן אחד ניראה שרוף, יום שני אני אקנה פיוזים ונקווה לטוב.

תודה רבה וחג שמח

TOMERZHR 25-05-12 17:30

חג שמח ואנא דאג לעדכן!

רפי לין 25-05-12 19:14

נתיכים (פיוזים)
 
יש לך נתיכים (פיוזים) רזרביים בכל השורה השמאלית ביותר, מלמעלה למטה וכתוב על כל אחד מה ערכו. (חסר בשורה נתיך אחד ויש לך שם רק 4 נתיכים).
אינך צריך להמתין ליום שני.
בברכה - רפי לין

spice2003 25-05-12 19:19

צטט:

במקור פורסם על ידי רפי לין (הודעה 109495)
יש לך נתיכים (פיוזים) רזרביים בכל השורה השמאלית ביותר, צלמעלה למטה וכתוב על כל אחד מה ערכו. (חסר בשורה נתיך אחד ויש לך שם רק 4 נתיכים).
אינך צריך להמתין ליום שני.
בברכה - רפי לין

מעולה, ממש תודה!

spice2003 25-05-12 19:32

1 צירוף קובץ(ים)
לקחתי את הנתיך האדום מהשורת ספייר והחלפתי את הנתיך התקול, האור דרך נדלק אבל ממש מעומעם, וכשאני עושה אור גבוה אז לא נדלק כלום(מדובר בפנס השמאלי בלבד).

צלמתי את קופסת הנתיכים אולי מישהו שיחק שם ועשה בלאגן בנתיכים.

תודה רבה!

Guter 25-05-12 23:25

אני הייתי ממליץ לך בגל במצב שאתה בודק אור דרך רגיל גבוה בדוק עם מכשיר מתח ותראה מה קורה

spice2003 01-06-12 15:40

5 צירוף קובץ(ים)
הי

בדקתי את המתח בעזרת רב-מודד בכבל שמספק מתח לנורת h7 של הפנס בעייתי שלי.
צרפתי תמונות שצלמתי מהרב-מודד בזמן הבדיקה, רשמתי הסבר על כל תוצאה והתמונות הן לפי הסדר, בדיקת פנס בעייתי באור רגיל ואחרי זה באור גבוה, ובדיקת פנס תקין באור רגיל ואחרי זה אור גבוה.
ממש מוזר, אשמח לחוות דעת ועצות.
החלפתי את הנתיכים האדומים ושמתי חדשים, הנורה גם חדשה למרות שהבעיה לא בנורה הבעיה היא במתח שמגיע אליה, רואים את זה בבירור בתוצאות של הרב מודד.
מה לדעתכם יכול לגרום לתוצאות כאלה מוזרות?

יש טעות בתמונה של שרשום 10.4- זה אמור להיות 10.4 פשוט שמתי את הפלוס והמינוס הפוך.
עשיתי מקודם בדיקה למצבר, חיברתי את הרב מודד לפלוס ולמינוס וקיבלתי 12, שזה תקין! ובכבל של הפנס כשהוא מכוון לאור גבוה קיבלתי 10v זאת אומרת די תקין, למה הנורה לא נדלקת? היא חדשה.
ובדקתי 2 נורות חדשות.

תודה רבה

spice2003 02-06-12 22:09

צטט:

במקור פורסם על ידי spice2003 (הודעה 109819)
הי

בדקתי את המתח בעזרת רב-מודד בכבל שמספק מתח לנורת h7 של הפנס בעייתי שלי.
צרפתי תמונות שצלמתי מהרב-מודד בזמן הבדיקה, רשמתי הסבר על כל תוצאה והתמונות הן לפי הסדר, בדיקת פנס בעייתי באור רגיל ואחרי זה באור גבוה, ובדיקת פנס תקין באור רגיל ואחרי זה אור גבוה.
ממש מוזר, אשמח לחוות דעת ועצות.
החלפתי את הנתיכים האדומים ושמתי חדשים, הנורה גם חדשה למרות שהבעיה לא בנורה הבעיה היא במתח שמגיע אליה, רואים את זה בבירור בתוצאות של הרב מודד.
מה לדעתכם יכול לגרום לתוצאות כאלה מוזרות?

יש טעות בתמונה של שרשום 10.4- זה אמור להיות 10.4 פשוט שמתי את הפלוס והמינוס הפוך.
עשיתי מקודם בדיקה למצבר, חיברתי את הרב מודד לפלוס ולמינוס וקיבלתי 12, שזה תקין! ובכבל של הפנס כשהוא מכוון לאור גבוה קיבלתי 10v זאת אומרת די תקין, למה הנורה לא נדלקת? היא חדשה.
ובדקתי 2 נורות חדשות.

תודה רבה

יש למישהו כיוון אולי?

תודה

mechtech 03-06-12 00:06

4 צירוף קובץ(ים)
מס' כיוונים כדי לעלות על הבעיה
-----------------------
לפני הכל, בדוק רציפות בין שני המגעים שבכל נתיך בעזרת הרב-מודד, בדוק את הנתיכים F12 ו- F13 שבתיבת הנתיכים בתוך הרכב ובנוסף בדוק גם את הנתיכים F14 ו- F15 שבתא המנוע.
ודא שהנורה מתאימה מבחינת מתח (V) והספק (W).

יכול להיות שנוצר מפל מתח על מע' התאורה עקב הוספת צרכן כלשהו על קו המערכת או שקיימת קורוזייה או מגע לקוי וזה גורם להתנגדות בקו ולנפילת מתח.

האם ביצעו ברכב התקנה של קיט כלשהו , נורות Xenon, HID, פנסי ערפל? האם חיברו חוטים לצמות של הפנסים או שביצעו חיווט של צרכן כלשהו למע' החשמל ברכב?
מתי ואיך התחילה הבעיה? איזו נורה לא דולקת?
ודא שאין קורוזיה, ובדוק את מגעי חוט ההארקה של התאורה, זה המגיע אל קונקטור נורת אור הדרך שלא נדלקת. בדוק חיבור ההארקה בכנף שמאל בתא המנוע.
ודא שאין קורוזיה ונקה היטב עם מברשת או נייר לטש וספרי מגעים את המגעים בשקע הנורה והדק אותם מעט עם מברג דק. התז ספריי אל שקע הפיוז של נורות אור הדרך והמעבר.
הוצא את הממסר (Relay) מתיבת הנתיכים שבתא המנוע, התז ספריי ונקה את המגעים. אולי הממסר נדפק ואינו עומד בזרם הנדרש לנורות.
האם ביצעת את הבדיקה גם כשהרכב מונע?
האם כאשר מדדת מתח בשקע, הנורה היתה מורכבת? תנסה למדוד מתח ללא נורה ע"מ לוודא האם קיים מפל מתח?
תבצע מדידת מתח בין הפלוס בשקע הנורה אל המינוס במצבר כדי לודא שיש/אין לך ההארקה טובה בשקע הנורה.
תנסה לתת ההארקה עם חוט מהמינוס במצבר אל המינוס בנורה, כשהיא מחוברת אל השקע.

* בגלל שהבעיה בפנס אחד ולא בשניהם, יש סיכוי שההארקה אל הפנס התקול לא מספיק טובה, אבל יש הרבה כיוונים אחרים..

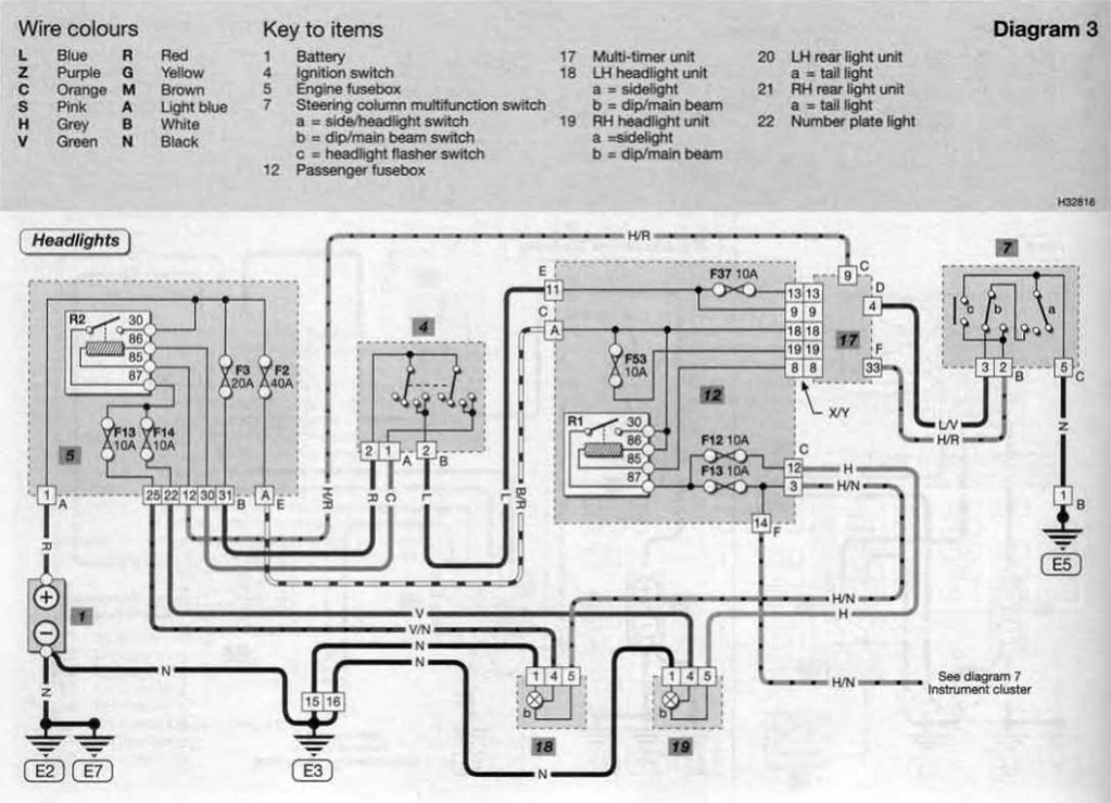
צירפתי תרשים של מע' החשמל של הפנסים הקדמיים
--------------------------------------
תיבת הנתיכים בתוך הרכב, מלבן ימני מס' 12.
תיבת הנתיכים בתא המנוע, מלבן שמאלי מס' 5 (לשים לב! יש טעות בהדפסה- פיוז F13 במלבן השמאלי (מס' 5) אמור להיות פיוז F15 ולא F13).
נורת חזית שמאלית מס' 18 בתרשים, מחוברת עם חוט שחור (מינוס), חוט ירוק/שחור (אור דרך, נתיך F15 בתא מנוע 10A) וחוט אפור/שחור (נתיך F13 אור מעבר, נתיך בתוך הרכב 10A).
נורת חזית ימנית מס' 19 בתרשים, מחוברת עם חוט שחור (מינוס), חוט ירוק (אור דרך, נתיך F14 בתא מנוע 10A) וחוט אפור (נתיך F12 אור מעבר, נתיך בתוך הרכב 10A).
R1 ו- R2 הם הממסרים (Relay).

תרשים מע' החשמל של הפנסים הקדמיים
קובץ מצורף 6742

כדי לדעת מהו כל נתיך הנה תרשים של רשימת הנתיכים.
קובץ מצורף 6743

תיבת הנתיכים בתוך הרכב, סובבתי את התמונה כדי שתתאים לתרשים שצירפתי (נתיך F12 אור מעבר ימני. נתיך F13 אור מעבר שמאלי).
קובץ מצורף 6744

תיבת הנתיכים בתא המנוע (נתיך F14 אור דרך ימני. נתיך F15 אור דרך שמאלי).
קובץ מצורף 6745

spice2003 03-06-12 09:30

צטט:

במקור פורסם על ידי mechtech (הודעה 109865)
מס' כיוונים כדי לעלות על הבעיה
-----------------------
לפני הכל, בדוק רציפות בין שני המגעים שבכל נתיך בעזרת הרב-מודד, בדוק את הנתיכים F12 ו- F13 שבתיבת הנתיכים בתוך הרכב ובנוסף בדוק גם את הנתיכים F14 ו- F15 שבתא המנוע.
ודא שהנורה מתאימה מבחינת מתח (V) והספק (W).

יכול להיות שנוצר מפל מתח על מע' התאורה עקב הוספת צרכן כלשהו על קו המערכת או שקיימת קורוזייה או מגע לקוי וזה גורם להתנגדות בקו ולנפילת מתח.

האם ביצעו ברכב התקנה של קיט כלשהו , נורות Xenon, HID, פנסי ערפל? האם חיברו חוטים לצמות של הפנסים או שביצעו חיווט של צרכן כלשהו למע' החשמל ברכב?
מתי ואיך התחילה הבעיה? איזו נורה לא דולקת?
ודא שאין קורוזיה, ובדוק את מגעי חוט ההארקה של התאורה, זה המגיע אל קונקטור נורת אור הדרך שלא נדלקת. בדוק חיבור ההארקה בכנף שמאל בתא המנוע.
ודא שאין קורוזיה ונקה היטב עם מברשת או נייר לטש וספרי מגעים את המגעים בשקע הנורה והדק אותם מעט עם מברג דק. התז ספריי אל שקע הפיוז של נורות אור הדרך והמעבר.
הוצא את הממסר (Relay) מתיבת הנתיכים שבתא המנוע, התז ספריי ונקה את המגעים. אולי הממסר נדפק ואינו עומד בזרם הנדרש לנורות.
האם ביצעת את הבדיקה גם כשהרכב מונע?
האם כאשר מדדת מתח בשקע, הנורה היתה מורכבת? תנסה למדוד מתח ללא נורה ע"מ לוודא האם קיים מפל מתח?
תבצע מדידת מתח בין הפלוס בשקע הנורה אל המינוס במצבר כדי לודא שיש/אין לך ההארקה טובה בשקע הנורה.
תנסה לתת ההארקה עם חוט מהמינוס במצבר אל המינוס בנורה, כשהיא מחוברת אל השקע.

* בגלל שהבעיה בפנס אחד ולא בשניהם, יש סיכוי שההארקה אל הפנס התקול לא מספיק טובה, אבל יש הרבה כיוונים אחרים..

צירפתי תרשים של מע' החשמל של הפנסים הקדמיים
--------------------------------------
תיבת הנתיכים בתוך הרכב, מלבן ימני מס' 12.
תיבת הנתיכים בתא המנוע, מלבן שמאלי מס' 5 (לשים לב! יש טעות בהדפסה- פיוז F13 במלבן השמאלי (מס' 5) אמור להיות פיוז F15 ולא F13).
נורת חזית שמאלית מס' 18 בתרשים, מחוברת עם חוט שחור (מינוס), חוט ירוק/שחור (אור דרך, נתיך F15 בתא מנוע 10A) וחוט אפור/שחור (נתיך F13 אור מעבר, נתיך בתוך הרכב 10A).
נורת חזית ימנית מס' 19 בתרשים, מחוברת עם חוט שחור (מינוס), חוט ירוק (אור דרך, נתיך F14 בתא מנוע 10A) וחוט אפור (נתיך F12 אור מעבר, נתיך בתוך הרכב 10A).
R1 ו- R2 הם הממסרים (Relay).

תרשים מע' החשמל של הפנסים הקדמיים
קובץ מצורף 6742

כדי לדעת מהו כל נתיך הנה תרשים של רשימת הנתיכים.
קובץ מצורף 6743

תיבת הנתיכים בתוך הרכב, סובבתי את התמונה כדי שתתאים לתרשים שצירפתי (נתיך F12 אור מעבר ימני. נתיך F13 אור מעבר שמאלי).
קובץ מצורף 6744

תיבת הנתיכים בתא המנוע (נתיך F14 אור דרך ימני. נתיך F15 אור דרך שמאלי).
קובץ מצורף 6745

וואו איזה תשובה, תודה רבה, אני אעשה את כל הבדיקות.


כל הזמנים קבועים כ GMT +3. השעה כרגע היא 02:53.

Powered by vBulletin® Version 3.7.3
Copyright ©2000 - 2025, Jelsoft Enterprises Ltd.
FIAT CLUB ISRAEL ©